
24小时在线
冷凝水回收系统回收蒸汽系统排出的高温冷凝水,可最大限度地利用冷凝水的热量,节约用水,节约燃料对工厂的节能降耗,提高经济效益有显著的作用冷凝水回收系统大致可分为开式回收系统和闭式回收系统两种。
4冷凝水回收项目的热经济性分析对于闭式冷凝水回收系统,投资主要用于疏水阀单元回水管网和回收设备泵热水罐热交换器扩容器高性能的回收装置等,以及保温及管网材料技术服务工程施工费用等而回收项目的经。
可以通过一个膨胀罐,将水卸压一部分变成蒸汽,气体进入除氧槽,水回到除盐水站,水也可以通暖通在回除盐水站这样就回收了热量。
你的想法很好,节能减排是我们共同的目标根据你的情况就是加一个冷凝水装置,将冷凝水直接用专用泵打入锅炉就行了冷凝水系统要有缓冲罐和除污器注意 冷凝水没有必要再 水处理的要有专业人员安装的。
冷凝水做锅炉汽包补水直接上锅炉是指将回收装置出口管接至原锅炉上水管在省煤器前端的某处一般应在原上水泵止回阀后端由于上水温度提高,应注意省煤器的安全问题,可通过有关计算,确定省煤器出口的温度,对于非沸腾式。
我在07年就用冷凝式热水器了,到现在都 是用一个温水瓶在下方接冷凝水,一般十多天倒一次瓶中的水问题四燃气热水器冷凝水怎么处理 冷凝水可以用冷凝水回收装置回收再利用的,不能浪费了 问题五燃气热水器冷凝水。
冷凝水回收是蒸汽热力系统循环中的一个重要环节,从系统节能的观点出发,冷凝水回收利用的好坏直接影响蒸汽热力系统总的能源利用效率这主要体现在以下几方面1热能价值冷凝水具有蒸汽热能焓值的20%左右,相对于一个。
若以多数地区原水平均硬度为 4mmolL计,每吨水软化处理的运行费用约08元其中包括再生剂消耗再生水耗树脂损耗及耗电等,而不包括设备和树脂等投资维修及操作人员费用若回收蒸汽凝结水作锅炉给水,就可减少补给。
将室内的冷凝水引到室外,有下面几个方式利用 1直接淋在冷凝器上,由于水量较小,效果不是很好 2用容器接好,利用水泵循环喷水 3加喷嘴将冷凝水在室外进风前雾化,相当于等焓加湿,这样可以降低进风干球温度,起到提高。
山东普利龙压力容器有限公司你可以了解一下以下是该公司生产的蒸汽冷凝水回收装置的主要特点你可以参考一下概述 冷凝水产生于蒸汽在加热和输送的过程中,因此它不但水质好而且含有大量热量密闭式冷凝水回收设备是蒸汽冷凝。
一般来说是可以但要注意1,冷凝水温度要大于除氧温度一般是104度,如果低于104度,要进入除氧器,除氧后进锅炉对除氧要求不严格或没除氧器的锅炉,此条可忽略2在冷凝水罐底部设置取水样器,定期检测水质,水质。
最近十年,随着节能减排需求的日益扩大,市场相继出现了一些开放式冷凝水回收装置和密闭式冷凝水回收装置,但一直没有有效解决节能与换热相矛盾的问题以现在市场上常见的密闭式冷凝水回收装置为例,其使用局限性体现在l使用。
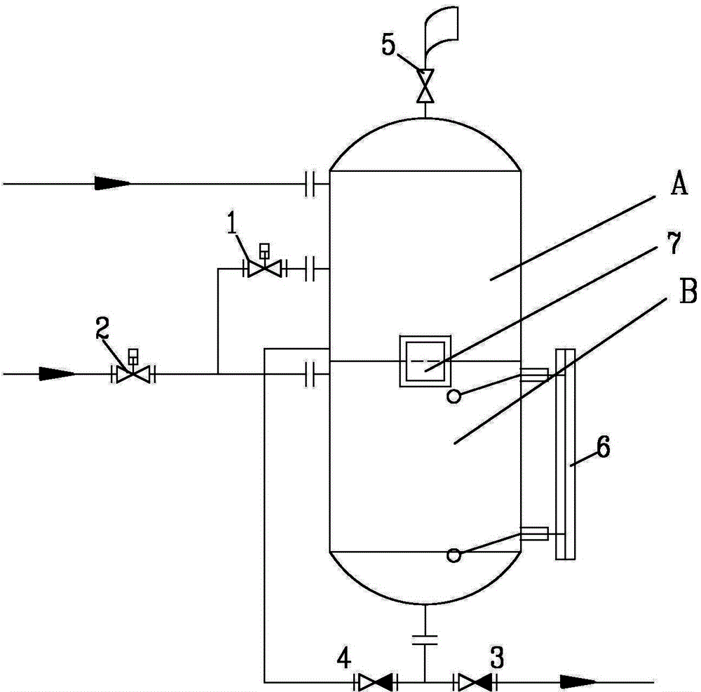
它通过罐体内的调压装置,气蚀消除装置和特制的水泵,解决了水泵的气蚀从而实现了高温冷凝水和高能二次汽的完全闭式回收,缩小了集水容器的体积采用自动控制系统使冷凝水能及时回收,使能量浪费到最低,而且杜绝了氧腐蚀。
很荣幸能为你解答大连蒸汽凝结水回收装置工作原理如下 用户系统运行正常时,冷凝水从用热设备中排出,经专用疏水装置共网装置等专用疏水装置顺利引入闪蒸罐根据需要可进行二次汽分离利用分离后的冷凝水被热泵引入。
它是脱了氧的软化水,二次蒸汽回收器的种类很多,有风泠,水冷等等,一般都是换热装置,如有的里面布有管束,管束里面有水流过,通过与二次蒸汽的换热,提高了水温,从而达到一个节约能的目的综上所述才在冷凝水回收器。
网友评论